技术文章

下载中心 学习中心 FAQ 技术文章

FAE案例 | LS-PN的WB灯报错,PLC监控不到从站输入输出解决方案

在工业自动化领域,稳定的设备运行是保障生产效率的关键。


德克威尔一直致力于为客户提供优质的产品和专业的技术支持。今天,我们就通过一起LS系列现场案例,来解答大家关心的一些技术支持常见问题。

/01

出题初现

设备异常如何察觉


在本次项目案例中,客户反馈 PLC 会偶尔监控不到从站输入输出,同时LS-PN设备的 WB 灯一直报错。这其实是设备发出的 “求救信号”。

https://img.welllinkio.com//upload/20251107/dfc1869ee1d88455009dbe1dfaca12ba.JPEG

对于德克威尔的设备来说,不同的指示灯状态代表着不同的设备运行情况。当 WB 灯异常闪烁或报错时,很可能意味着设备的通讯、电源或者内部模块出现了问题。

https://img.welllinkio.com//upload/20251107/9e81ba2aa649956f402484b8a04ca0b0.JPEG

(LS-PN部件说明表)


在日常使用中,用户需要密切关注设备指示灯状态,一旦发现异常,应及时记录相关情况,如设备型号、软硬件版本、报错时的运行环境等,以便技术支持人员能够更快速准确地判断问题所在。


/02

排查过程

如何定位问题根源


德克威尔的技术支持团队在接到客户反馈后,在了解以下关键信息后,迅速制定了详细的排查方案。


现场信息:

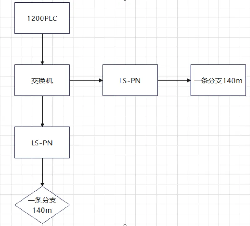
涉及型号:LS-PN适配器(SN:709010142520031)

软硬件版本:SV 3.1.0 / HV 1.1.1

上位机:西门子1200 PLC(博途软件)

拓扑结构:两个适配器主站分别带140米长的从站分支

https://img.welllinkio.com//upload/20251107/c75a6984807f8080b475b256f0c365d8.JPEG

(现场拓扑结构)


排查方案:


第一阶段排查:

尝试通过博途诊断字节分析,但客户意外断电后适配器暂时恢复正常,导致无法获取有效诊断信息。


第二阶段发现:

次日设备再次异常时,通过万用表测量DPDN阻值并测试从站电压波形,发现当现场所有光电传感器和指示灯全开时,模块报告"隔离电异常",WB灯随即报警。关闭部分负载后恢复正常,初步判断为总电流超载。


第三阶段验证:
同时发现一个从站模块ST灯常亮(类似宕机状态),更换新模块后恢复正常。值得注意的是,这种从站故障时WB灯却不报警,属于异常现象,研发部门已带回分析。

https://img.welllinkio.com//upload/20251107/35f07e6ac9d670f97a85e5933e6d92af.JPEG

对于用户而言,如果遇到类似问题,也可以按照一定的逻辑顺序进行初步排查,先软件后硬件,逐步缩小问题范围。


/03

解决方案


基于排查结果,工程师团队实施了以下解决方案:

加装滤波器:在适配器头部安装滤波器,有效减少长线缆带来的信号阻抗问题

线路改造:优化现场排线布局,降低电磁干扰风险

负载管理:确认现场光电传感器和指示灯的总体功耗在适配器承载范围内

经连续多日观察(包括整晚运行测试),适配器状态指示灯保持正常,PLC通讯稳定,问题得到彻底解决。

https://img.welllinkio.com//upload/20251107/f519692c1408e493c63450c8339470da.JPEG

本次技术支援案例典型地展示了工业现场复杂问题的排查思路:从现象观察→分阶段验证→根源定位→方案实施的全过程。


温馨提示:当您的设备出现类似通讯异常时,建议优先检查:
✓ 电源负载是否超限
✓ 长距离传输的信号完整性
✓ 现场电磁干扰源
✓ 固件/配置文件版本匹配性


3D 数据库